Comment installer farove for dark sur Prior
Presque tous les chauffeurs connaissent beaucoup de bons phares dans l'obscurité (PTF) pour améliorer la visibilité au mauvais moment, représentant un risque important d'incidents. Mais pour le regret, il n'y a pas de modifications sur les voitures avec des équipements de farow. Aujourd'hui on parle de PTF sur Priora : on va vous apprendre comment changer les lampes en tyah. Et tezi, en chiyato kola nyama takiva farove, ils vous apprendront à da gi montirat eux-mêmes.
Confinement : 1. Comment pouvons-nous changer la lampe grillée 2. Instructions étape par étape pour l'installateur sur PTF sur Prioru 3. Quelle est la différence entre PTF pour Priora 1 et pour Priora 2


Farove pour la brume sur Lada Priora
Comment pouvons-nous changer la lampe grillée
Nous gagnerons du temps sur la lampe dans le farovet pour la brume sur la Lada Priora. C'est une question simple et absolument pas nécessaire, mais allez au service pour un tel drebolia - vous pouvez tout envoyer vous-même. En premier lieu, comment avez-vous installé la lampe dans le PTF sur la voiture ? Les Priors conventionnels et les Priors Restyling (produits à partir de 2013) sont installés par le fabricant avec une lampe halogène H11 de 55 W.


Tasses en PTF Lada Priora tout type de modification
En plus de kam vashchnost novi lampi, l'imam a besoin de :
- Clé Torx T-30;
- clé (chapitre) 10 ;
- pamuchni rakavitsi ;
- trou d'observation ou escalade.
Premahvane sur le prépayé du saut sur le bloc
Karame colata dans un trou ou rampé. Car oui, vous atteindrez le PTF Priora, en tremblant et en frappant la jointure sur le moteur ou, d'une manière ou d'une autre, la protection sur le moteur. Pour oui, envoyez un camarade, utilisez la clé T-30, pour oui, développez quatre vis autotaraudeuses, qui fixeront le kalnitite kjm kalnik sur le moteur.Il y a deux photos, arrêtez-vous deux du pays d'un ami sur Kalnika.

Kalnik kam vis pour kalnik
Maintenant, voici un vorzhavame avec une clé de 10 et le premier est le développement de deux boulons de montage arrière (ils font écho du pays opposé), et il n'y a pas de boulon avant.

Fixez les boulons du kalnik au bloc d'alimentation
Kalnikat veche peut être largué et farovete pour l'obscurité peut être atteint.

Premahnat kalnik sur le moteur Priora
Smena sur lampi
Regardez sous le blindage et stigame jusqu'à l'arrière souvent sur le PTF. Devant nous se trouve la base d'une lampe avec la protection incluse. Appuyez sur le loquet et déchirez le bloc.

Exclus sur la protection des conducteurs sur le phare pour antibrouillard Priora
Zavartame krushkata revient à l'aiguille de l'horloge, spray dokato et j'en ai marre du poids lourd sur le fener.
Slagame pamuchni rakavitsi, de temps en temps une nouvelle lampe de kutiyat et je montirame sur myastoto sur izgoryalata, je ne la prendrai pas, mais je la réparerai, je la mettrai sur la clôture sur la flèche de la montre, spray dokato . Bloc Svjrzvame zahranvashchiya (klyuchalkata tryabva et shrakne sur la viande). Après avoir commencé à changer l'embrayage pour le deuxième PTF et monter le kalnik sur le moteur au sol.
Instructions étape par étape pour l'installateur sur PTF sur Prioru
Et maintenant, il y a une certaine expérience pour vous-même et pour l'installation de tumanki sur Priora - sur les bords du bord, vous n'avez pas d'argent dans tous les domaines sur l'équipement de la voiture. En premier lieu, essayez et achetez vous-même les Feneri: ils peuvent et obektivirani et du verre obiknoveni. Lesquels allez-vous prendre ? Ima 4 non - souvent des options croisées et en espèces :
- Bosch (Allemagne-Rusiya).
- Luch (Rusiya).
- Kirzhach (Russie).
- "Noname" (Chine).
Pourquoi oui, oui, oui, la préférence est une question purement personnelle. Vsichko dépend des opportunités financières, contrairement aux conseils du PTF, les trois sociétés sont presque égales en qualité et en prix.Chinois sans nom, vendu littéralement "sur un morceau", le triant, sans le dépenser à l'arrêt, meko il est montré, et osventova pas vinagi ima est certifié en conséquence.


Farove dans le noir sur Lada Priora (clairement flagrant): Bosch, Luch, Kirzhach, Chine
Ako sur votre place Priore, épargnez pour PTF en armure, pas sa crugly, mais d'une manière ou d'une autre sur Priore Restyling SE (vous pouvez le voir en PTF en bas), togava tryabva en plus et achetez des incrustations décoratives spéciales.

Kalfi pour le cercle de lumière
Important! Chaque fois que vous achetez un PTF, ne le prenez pas et assurez-vous que vous êtes certifié conformément à GOST R 41.19-99 (règlement N 19 à l'IK à l'ONU). , peut-être dory et ruiner le livre de si pendant un an.
Ce qui est inclus dans le kit pour le montage sur le phare antibrouillard
En plus du farovet, essayez et achetez un kit spécial pour attacher le farov pour le brouillard. Comprend :
- Bourgeon pour inclusion sur PTF ;
- kit de câblage d'installation ;
- prépositionneurs (au choix);
- Relais pour le contrôle PTF ;
- bloc svyarzvashi.

Kit budget pour connexion à PTF kjm Prioru
Bonjour! Si vous le souhaitez, vous pouvez vous procurer un kit de feu, certains dori comprenant le phare pour l'obscurité.
Le processus sur le programme d'installation
Si tout a été acheté, vous pouvez le sauvegarder et l'installer. Oui, enterrons-le avec PTF et mettons-le sur redovnoto à leur place. Pour oui, envoyez tov, déposez l'armure de Priora, qui développera toutes les vis le long du périmètre.

Feutré sur l'armure de Lada Priora
Appuyez dessus maintenant, ouvrez-le, prévoyez PTF.

Commencez l'ouverture pour le montage sur le phare pour l'obscurité
Avec certaines versions sur le Prior, le bec n'est pas tout bec dans l'armure, mais toutes les vis avec trois vis autotaraudeuses sont fixées sur la fénerite.

Tozi schipsel peut être retiré avec un tournevis ordinaire.
Installez le PTF au sol et fixez le tout avec trois vis autotaraudeuses.

Installez farove pour la brume
Modification Ako imate SE, phare avant et montage togawa, tryabva et installation de garnitures décoratives, pour un peu de pisah dans une montagne.

Installé sur cercle PTF sur Prioru Restyling SE
Tova e vsichko de l'installation. Laissez l'armure sur le pays et retirez-la du bourgeon pour la protection des PTF. L'endroit idéal pour l'installation appartient au bourgeon pour le chauffage. Izvadame schipsela, d'autre part, installe le bourgeon pour le contrôle sur le PTF. Mais la première fois, oui, tu vas le casser, une fois, oui, il est temps de le glisser sur une chaîne électrique.
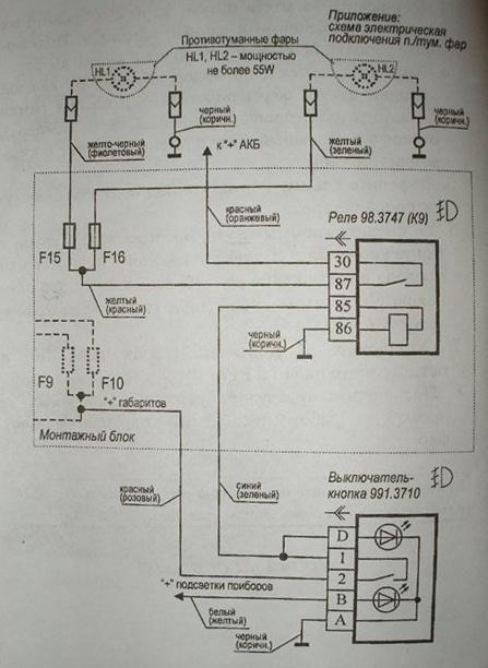
Schéma sur le fil
Comment obtenez-vous le PTF du mrezha bordeaux? Nyama oui preotkrivama koleloto, mais nous le couperons comme le fabricant l'avait prévu. Regardons le schéma standard sur le lien :


Schéma de liaison au PTF sur Lada Priora
Tuk selon le principe de tout est simple et clair, mais vous pouvez même le diriger encore plus dans la forêt. C'est le début, absolument pas besoin de ce kachvame dans le bloc d'assemblage (kutia avec prépositions). On va aussi mettre un relais dans le compartiment moteur, et le bourgeon, inclus, l'éclairage n'est pas prêt, encore protéger du bourgeon pour le chauffage. Pour oui, on va envoyer tov, on va couper le bourgeon pour le chauffer avec un tournevis et le retirer du bloc.

Premahvane pour un bouton de chauffage (sur un tasi cola au lieu d'un bouton PTF, un bouton pour un phare est installé)
Vorzhavam se avec un testeur, qui est allumé en mode de mesure de la tension continue (la frontière n'est pas inférieure à 15 V).Svyarzvame one sonda pour l'appareil, qui est un compartiment pour une voiture (moins il est stocké). Maintenant, contact coupé, allumez la taille et utilisez la deuxième sonde, pour oui, réglez la tension de 12 V. au bloc pour chauffer le bouton. Connectez la LED pour le rétroéclairage au conducteur. Diagramme Spore Gornat, marchandise et conducteur byal (zhalt), sortie "B" sur le bouton PTF.
Maintenant, en plus, allumez la fusée éclairante - la page de la lumière est brillante. Nous plaçons un contact sur un bouton pour le chauffage, 12 V apparaissent sur certains, et connectons le contact "2" à un bouton pour le contrôle d'un black-out (notre schéma est contesté, un conducteur écarlate/rose). Le contact "A" n'est pas connecté au fil, les contacts "D" et "1" sont connectés entre le si, et le conducteur d'ici et là vers le compartiment moteur. Mettez le bourgeon sur la viande - et tout, de l'intérieur au Priora, otivame dans le compartiment moteur.

Changé le bourgeon pour conduire sur le farovet pour la brume
Nous choisissons l'endroit pour l'installation sur le relais, l'eau du fait, quelque chose peut être connecté à un fil positif à la batterie, au boîtier, au phare pour l'obscurité et à un bourgeon d'un conducteur d'une longueur minimale. Et, en faisant le tri, cet endroit ne tremble pas, et c'est beaucoup de chaleur du moteur. Fixez le relais au relais, qui est basé sur la fourniture d'un blindage de fixation, sous le retrait de la vis d'enroulement du conducteur, connecté aux contacts du relais 86 (numérotés sur le kutiyata sur l'appareil).
Svyarzvame chef d'orchestre kjm shift 85, koyto preprashchame d'un bourgeon d'un coupeto. Attaché est un "+" sur le contact du connecteur bordeaux 30, qui est utilisé, par exemple, à partir de la borne de la batterie. Allégez et conservez ces connexions à travers les prépositionneurs (désignations F15 et F16 sur le schéma) avec une puissance de 15 A, contact 87 sur le relais.S'il vous plaît, sauvez les conducteurs sur le tumanok km tyaloto. Enregistrez les arrière-plans dans PTF.
Vérification du travail sur le farovet pour l'obscurité: ces trebva et tous sont sous contrôle avec un bourgeon, mais la chose même est zapalvaneto e inclus. Samiyat buton tryabva et bjde markran après avoir mangé les débuts, d'une manière ou d'une autre, le vsichki est resté dans la cabine + signalant d'allumer le PTF. Ako tout le temps, travaillez dur, mettez une armure sur la viande - et soyez heureux à tout moment !

Prépositions de transition retour kjm sdzharzhanieto ↑
Quelle est la différence entre PTF pour Priora 1 et pour Priora 2
Générations et nombres de Vsshchnost Lada Priora nyama. Prez 2013 tazi cola beche restylé, certains changent considérablement l'apparence de la Priora, mais la deuxième génération n'est pas la même par rapport au produit. En ce qui concerne le PTF, le prochain restylage, ils ne l'ont pas changé, d'une manière ou d'une autre, vous voyez des lampes, rampant dans tyah, ils ne l'ont pas changé. La seule exception est la Lada Priora Restyling SE, obtenez parfois un PTF, mais mangez-le lampe H11.
Les développeurs du tiers de la page produiront une version LED sur le même phare, et certains d'entre eux peuvent en outre jouer le roleta pendant la journée.
PTF avec lumière du jour LED pour Priora SE
Sur tova, peut-être bi, vsichko. Si vous avez bien lu la réglementation, vous pourrez en toute autonomie équiper votre Prioru PTF et, si nécessaire, changer l'ampoule du phare.
PrécédentChanger sur une lampe de voitureSuivantFarove pour l'obscuritéComment installer Farove pour l'obscurité sur Business Gazelle



