Comment changer le capot arrière sur VAZ 2107
Éclairage de parking du dispositif d'éclairage le plus important de la voiture. Ne travaillez pas lightline pour parkiran sur dark sa catastrophe est presque inévitable. Dans le bassin, examinons de plus près les dimensions arrière du VAZ 2107, mais elles ne s'éteindront peut-être pas, mais nous éliminerons nous-mêmes les dysfonctionnements.
Confinement : 1. Causes fondamentales de l'échec et méthodes de suppression 2. Kakvi lampi ima dans la ligne de contre-jour 3. Comment changer la taille de la tasse en VAZ 2107 4. Où suggérez-vous?
Causes fondamentales de l'échec et méthodes de suppression
Selon le principe du nom, provoquent légèrement un dysfonctionnement du tazi et presque tout peut être retiré de manière indépendante, à partir des connaissances de base en génie électrique. Et donc, la principale cause de dommages aux dimensions arrière et suit:
- Predpazitelyat, dissuadé pour le concours Svetlina, il était énervé.
- Le contact dans le bloc de connexion pour le stockage sur la lampe avec la cote a disparu.
- Protégez le conducteur e preksnat.
- Protégez le conducteur e avec la connexion koso kjm tyaloto.
- Une page béguin de feu.
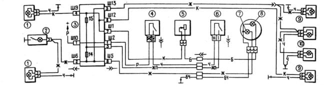
Et maintenant, nous allons parler pendant un certain temps des méthodes de suppression des défauts, mais examinons d'abord le schéma d'éclaircissement externe du VAZ 2107:

Schéma d'éclairage extérieur VAZ 210
Sur le diagramme, les nombres dans le cercle sont indiqués :
- Feux avant.
- Eclairage dans le compartiment moteur.
- Bloc monté.
- Clé pour zapalvane (prisonnier).
- Pré-commutateur-régulateur pour la luminosité et l'éclairement sur le panneau de vannes.
- Bravo pour l'éclairage extérieur.
- Indicateur de contrôle pour éclaircir visuellement.
- Éclairage sur les appareils.
- Lampes arrière.
- Eclairage sur le numéro d'immatriculation.
Maintenant, nous allons emprunter de l'argent à premahvaneto pour les dysfonctionnements typiques :
- Predpazitel e brûlé... Vvv VAZ 2107 ima deux predpazitel, dissuader pour la taille. Mais allons-y et téléchargeons-le dans le bloc de montage, et nous vous assurerons visuellement qu'il y a un dysfonctionnement. Spore diagramata, comme lyavata ni la porte arrière n'est pas plus légère, togawa kogato predpazitelate e brûlé, yasnata predna nyama oui léger (namira ce dans le module sur le farovet) et nyama da ima clarification sur le tableau de bord. Ako dyasnata n'est pas plus léger à l'arrière, togawa lyavata est une lampe avant, une lampe sur le compartiment moteur, une lumière sur le numéro d'immatriculation et un indicateur externe sur le tableau de bord est lumineux et ils fonctionnent à partir de là. Ako tova n'est pas comme ça, togawa ne peut pas vous laisser entrer dans le bloc de montage - c'est la raison d'un ami. C'est la situation actuelle, puis le changement de cadre du bloc de montage et l'échange de la réponse du présomptif pour les corrections a été évalué (la dernière section sur le même article). Fait-il si chaud ? Tova signifie que le predazitel a brûlé non pas la cause du dysfonctionnement, mais la conséquence. Causé par une connexion e kaso, qui a provoqué une pré-production sur la protection des chaînes.
- Contact rompu dans le bloc de connexion... Pas grand-chose des liens (voir le schéma): 2 dans le bloc de montage et un chacun dans la ligne de feu arrière. Namiramame gi, visuellement oglezhdame, légèrement durpame entre les conducteurs gi. Retirez les garnitures, vérifiez les joints et, si nécessaire, nettoyez-les de la corrosion et du gel.
- Stupen sauve le conducteur. Oglezhdame kabelevaneto, quelques fils de l'installation du bloc aux lignes de feux arrière. Nous portons une attention particulière aux locaux, parfois ils harnachent le preminava contre le lourd et les côtes. Intéressé par les conducteurs jaune (lampe dyasna) et écarlate (lampe lyavata). Intention et preksvaneto correct.Dans le cas extrême, vous exclurez les dommages au conducteur et lancez un nouveau harnais. Osventova vérifie le conducteur noir sur la fénérite. Ce tryabva oui ima bon contact avec le tyaloto sur le VAZ 2107. C'est le conducteur négatif pour les dimensions arrière.
- Protégez le conducteur e sur koso k'm tyaloto... Les marchandises sont utilisées tout le temps, mais l'isolation est usée. Vérifier la gerbe (voir le point prédiqué), nommer les dommages au conducteur, isoler la zone et prendre les mesures, pour ne pas répéter cela.
- Krushkata dans le concours brillant e brûlé... Les méthodes misérables de Vsichki pour éliminer le cato cyalo ne nécessitaient pas d'explication particulière. Mais nous l'analyserons en détail lorsqu'il sera froissé dans la ligne de rétroéclairage du VAZ 2107.
Kakvi lampi ima dans la ligne de contre-jour
Avant d'ouvrir le lampat VAZ 2107, secouez-le et achetez les bons marqueurs du type. À l'arrière de la ligne lumineuse, il y a un fabricant de couvercles installés avec un couvercle pressable de type A12-4-1 (T4W).

Prise électrique, utilisée pour les dimensions de la ligne lumineuse VAZ 2107
Otivama dans le magasin, kupuvama a besoin d'une somme et vous pouvez économiser de l'argent pour les réparations.
Comment changer la taille de la tasse en VAZ 2107
Éteignez le zapalvaneto et ouvrez le capot sur le coffre. Avant nous, il est souvent mis sur fener, recouvert de plastique et protégé par une cagoule. Le capot est fixé avec quatre écrous en plastique, qui peuvent être développés à partir du cou. Laisse moi te dire.

Déchargé sur le capak de protection à l'arrière de la lumière VAZ 2107
Lâchez le kapak et voyez le crépuscule. Toy e est en sécurité avec deux clés. Dans l'image, le long de ces flèches sont marquées.

Rétro-éclairage ss sous-évalué capak protégé
En appuyant sur la couronne de la clé-alkata, en retirant le duskat du tyah et je reviendrai, je ne l'enlèverai pas, quel est le haut du zhitsata.

Premahnata postérieur svetlinna tabla VAZ 2107
Le pays est prédestiné au daskata ima pet lampi : 4 golems et un malka. Celta sur la lampe est en quelque sorte la suivante :

La destination est pour les capots arrière VAZ 2107
Sur la photo, les chiffres indiquent :
- Signal en spirale.
- Inverse
- Lumière dimensionnelle.
- Loin pour le brouillard.
- Indicateur fermé.
Je suis intéressé par la lampe 3 ... T e nai-malkata. Vous piétinerez légèrement, retournez-le sur la main du gardien et vous vous en débarrasserez. On installe une nouvelle place sur une nouvelle place, qui est fixe, que l'on va allumer l'aiguille des heures.
Installez une écharpe pour la viande, car nous pouvons vous assurer que les clés fonctionnent. Fixation avec un capac, un cadre fixe avec quatre écrous en plastique.
Bonjour. Predi et abattre le fener, ce n'est pas utile, mais vous pouvez m'assurer que c'est bien de travailler dur. Pour oui, envoyez camarade, allumez le zapalvaneto et vnshnat Svetlin.
Où suggérez-vous?
Jetons maintenant un coup d'œil au VAZ 2107 et je suis le predpasiteli, dissuadez-moi pour la lumière de la page. Ceux-ci sont situés dans le bloc de montage, et le même bloc peut être placé dans le compartiment moteur près de l'avant du siège.

Emplacement sur l'ancien (à gauche) et le nouveau bloc de montage vvv VAZ 2107 sa ednakvi
Selon l'année de production, le VAZ 2107 est équipé de deux types de bloc de montage (photo sur la montagne), numérotés sur le panneau avant de la manière suivante :

Bloc monté en étoile VAZ 2107
Bloc nouvellement installé VAZ 2107
Et dans les deux modifications sur le bloc, le e prépositionnel F14 est dissuadé pour le dos du dos et la gauche est la limite de taille, et la préposition F15 est dissuadé pour la gauche du dos et la droite est la limite. Et deux d'entre vous sont calibrés à 10 A.
Une telle différence, arrière les dimensions de la ligne lumineuse sur une voiture VAZ 2107. Maintenant, ce n'est pas grave et nous allons au service pour chaque petite chose. Dans les bords au bord de tout, vous pouvez l'envoyer à la rivière.
PrécédentLampes de voiture modifiéesLignes de feux arrière VAZ 2106 - instructions de réparation et d'assistanceSuivantChanger sur une lampe de voiture
