Comment les dimères conviennent-ils aux lampes à LED
Prez les dernières années de la lumière LED sur la lumière vive est sûre de frapper l'estomac de la vache. Tova zasegna demande surtout la décoration des locaux et des territoires adjacents dans la conception de l'aménagement paysager. Pour le contrôle du travail sur l'appareil à LED, j'ai utilisé un appareil spécial - un dimère, qui est un dimère pour la lampe à LED.
confinement : 1. Comment est le dimère et pourquoi est-il nécessaire 2. Kakvi sa fait la distinction entre la dimérite 3. Caractéristiques de régulation sur différents types de lampes 4. Schéma sur le fil 5. Schéma d'un dimère ordinaire pour le montage "Direct yourself".
Comment est le dimère et pourquoi est-il nécessaire
La gradation est un dispositif électronique utilisé pour contrôler le fonctionnement de la source lumineuse LED à travers le changement de luminosité en fonction du mode sélectionné.
Possibilité de changer l'intensité de l'éclat, donnant la possibilité et l'utilisation d'un tel appareil non par lui-même, y compris les appareils, qui permettent d'allumer et d'éteindre la source de lumière, mais d'étendre encore la fonctionnalité. Par exemple, certaines personnes ont été autorisées à l'utiliser sur un dimère dans le système pour une maison intelligente, pour une raison quelconque, quittez votre propre pays, svyarzani du prix de l'utilisation de l'électricité.

Il existe un large éventail d'options de clarification des diméris, dont certaines vous permettent de choisir le modèle en fonction de vos critères spécifiques et de vos préférences personnelles. retour kjm sdzharzhanieto ↑
Kakvi sa fait la distinction entre la dimérite
Tarseneto pour takiva dimeri se ne doit pas seulement être pratique en cas d'utilisation intensive, mais aussi pour la diversité, de l'offre au marché aux produits d'éclairage.
Les dimères diffèrent en termes de caractéristiques techniques, de conception, de type d'installation et de possibilité de régler la luminosité sur la source lumineuse LED.
Spécifications Spored
Tout appareil électrique, dimension et spécifications techniques, qui détermineront les conditions d'utilisation. Caractéristiques principales:
- alimentation électrique: trebka et réponses à l'alimentation de l'appareil d'éclairage, connectez l'appareil à celui-ci;
- stockage de tension : définit la circuiterie connectée à l'appareil au réseau électrique, correspondant à ses caractéristiques (220 volts AC ou 12 volts DC).

Modèles de pré-commutateurs pour câblage caché, combinables avec dimère
Par type d'implantation
Semblable à d'autres accessoires pour le câblage, le nom d'un type légèrement dimère, qui sera déterminé dès le début, par l'installation. Types de dimères :
- Aérien - montage de la surface supérieure sur un mur ou une autre enveloppe de bâtiment, un meuble ou un élément décoratif monté en permanence.
- Vgradeni - montirat se dans un kutia spécial, destiné à être installé sur des contacts et une clé avec un scrito basé sur des conducteurs électriques, ou dans une direction spéciale pour les niches.
- Modules - ils seront installés dans une armoire électrique et montés sur un rail DIN, conçus pour être installés sur des appareils électriques.

Contrôleur de modèle contrôle du capteur ss
Par l'exécution
Vu sur l'exécution sur l'appareil électronique, il détermine le démarrage du contrôle sur la connexion de la source à la lumière.
Lors de l'éclairage des locaux et de la décoration de la zone locale selon la vue de la direction, assombrir la classification se, comme suit :
- mécanique - le contrôler par l'assaut de la clé, l'emplacement sur la surface externe de l'appareil ;
- dokosvane--sensorite se utilise les éléments de contrôle kato ;
- acoustique - travail sur le signal sonore ;
- sans vie - équipé d'une télécommande, qui vous permet de définir les modes de fonctionnement à distance.
Les dispositifs de commande pour travailler sur des lampes à LED mécaniques peuvent et peuvent être équipés non seulement de la clé, mais également de mécanismes rotatifs, à l'aide desquels ils définissent le mode d'éclairage à la source de lumière.

Modèles CA d'équipement infrarouge à télécommande sans vie
Important! Modèles sans vie dimery sa ni-fonctionnel pour lampes à LED. Vous autorisez et réglez le mode de fonctionnement via le canal radio à l'aide du Wi-Fi et de divers moyens électroniques de communication (smartphone, tablette, etc.).
Début de mise en place

Possibilité d'utiliser la télécommande pour de nombreuses commandes forestières, puis sur la LED de la source lumineuse
Promyanat pour l'intensité de la lumière sur la LED à partir de la source de la lumière peut et perversement commencer un peu:
- Analogues - base vz pour le courant dans le courant dans la chaîne de garde.
- Modulation de largeur d'impulsion - la puissance au courant n'est pas modifiée, mais en réglant l'heure sur le stockage sur la LED et en ajustant la durée sur celle-ci n'est pas prête à être activée.
- Exclusion sur la phase - travaillez à travers la prekvane sur une tension sinusoïdale, la source est appliquée à la lumière. Certaines des phases sont cassées au début sur une sinusoïde, le mode de fonctionnement est atténué sur les nervures avant et certaines des phases sont déchirées sur les bords, ombrageant sur les nervures arrière. Pratique montrant comment le déphasage sur les rails arrière est approprié pour régler la luminosité sur les lampes LED conventionnelles non dimmables. Tova e se reflète dans la vidéo suivante.
Caractéristiques de régulation sur différents types de lampes
Différents types de lampes et différents schémas de contrôle pour le travail tyahnat. Une telle lampe avec une prise sous pression et une analogie halogène, projetant une tension de travail de 220 volts, ou il est possible d'opter pour le passage à une tension mémorisée. Tova conduit jusqu'au promyana dans l'intensité de la légèreté sur la source de la légèreté. Lorsque l'appareil fonctionne, la tension de 12 volts DC allégera le courant, en le modifiant à l'aide d'un RÉGULATEUR PWM, qui peut modifier en douceur et modifier la tension de fonctionnement initiale, sans augmenter ni tirer une amplitude négligeable.
Phares LED à intensité variable - Quel est le produit ?
Les lampes à LED, équipées d'un dispositif qui vous permet de régler et de régler leur brillance en douceur, se révéleront être des lampes à LED à intensité variable.
Pour votre information! Les sources LED pour la lumière, équipement d'un appareil derrière un variateur, ne diffèrent pas de leurs confrères, qui ne sont pas les mêmes équipements d'un appareil similaire à l'extérieur. Possibilité de régularisation sur le lampata, il y a un marquage avec l'appellation pour le dimirane.

Lorsque vous choisissez une lampe dimirash, essayez attentivement et enseignez une leçon sur l'étiquette.
Lampite, qui est un dimère dans sa conception, fonctionne de lui-même en deux modes : allumé et éteint. Et s'il y a un dispositif de gradation, ils sont en l'état et régulent l'intensité de la luminescence conformément à la valeur prédéfinie (généralement de 10 à 100%).
Comment un dimère est nécessaire pour les couvercles LED conventionnels
Lors du choix d'un régulateur pour sources lumineuses à LED, suivez les indicateurs pour devenir des critères :
- caractéristiques techniques - puissance électrique et tension de fonctionnement ;
- vue de l'appareil (le but de celui-ci) - derrière la lampe avec un brûleur, une lampe halogène ou une lampe à LED;
- conception - définissant le type d'exécution, la méthode de réglage et l'emplacement.

Pour oui, pas le montage du choix au régulateur, il faut et certifier à partir des critères du brûleur.
Lors du choix d'un modèle spécifique, essayez et rappelez-vous, ce qui n'est pas appelé sur le foyer, les critères peuvent être amenés à la prochaine conséquence négative :
- prégryavane sur l'appareil, puis, en cas de dépassement de puissance, connectez-le de la source à la lumière;
- il n'est pas possible d'envoyer les paramètres nécessaires ou de les enregistrer dans un fichier sur l'appareil, ce qui a une incidence négative sur la fonctionnalité du contrôleur ;
- La conception du gradateur ne permet pas de le placer dans un endroit choisi pour l'installation, en particulier note sur les éléments de fixation, prévoyant pour un modèle spécifique.
Est-il possible de faire varier l'intensité des ampoules LED 12V ?
Pour le rétroéclairage et l'éclairage artificiel, les bandes LED sont largement utilisées, dans lesquelles les sources lumineuses fonctionnent à une tension de 12 volts.
Pour le contrôle du travail sur un tel appareil, il utilise un dimère pour la bande LED, qui est inclus dans la protection de l'alimentation de la source lumineuse et peut contrôler le travail du mu d'une manière ou d'une autre dans le mode donné, et avec le l'aide de la télécommande.
Dimère pour bande LED monochrome Glow ima est un canal de contrôle unique, qui inclut le changement de luminosité en éclat. Pour les rubans tricolores (RGB-luminescence), l'équipement est équipé de trois canaux de contrôle, ce qui vous permet de contrôler la vitesse du changement de couleur sur le changement de couleur.

Gradateur monocanal pour un fonctionnement sur une bande LED monochrome retour kjm sdzharzhanieto ↑
Schéma sur le fil
Le schéma de connexion à la source LED dimère kjm sur la ligne lumineuse dépend de la conception:
- Lors de l'utilisation de dimirashchi, les lampes doivent être montées dans un jarzhach sur le dispositif d'éclairage (tige d'éclairage), correspondant à la base de la lampata.
- Lorsqu'il est connecté au dimère de l'illuminateur de corps à LED, le circuit est connecté au circuit et la réponse à la classe d'avertissement pour l'appareil utilisé et la lampe, qui est toujours connectée. Izvarshva tous les débuts, comme dans le cas de l'utilisation de dispositifs de commutation conventionnels (commutateurs).
- Si vous utilisez un gradateur pour contrôler le travail sur ruban LED, si vous l'installez dans nenat, protégeant la chaîne du réseau électrique, selon le schéma, il est attribué à un modèle spécifique de tige d'éclairage.

Schéma de connexion au régulateur kjm pour stocker le fil sur le ruban LED retour kjm sdzharzhanieto ↑
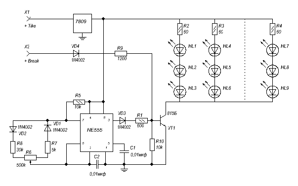
Schéma d'un dimère ordinaire pour le montage "Direct yourself".
Si vous avez du temps libre, le désir et les compétences pour travailler avec un fer à souder, vous le savez d'une manière ou d'une autre sur la base de l'électrotechnique, vous pouvez vous-même et diriger le dimère de la lampe LED de vos propres mains.
Le circuit d'un dimère pour lampes LED 220 V est simple, il est si facile de le trouver sur Internet ou dans d'autres publications d'information. Vous pouvez acheter les pièces de rechange nécessaires d'une manière ou d'une autre dans le magasin d'électronique, ainsi que sur Internet.
Voici une suggestion pour le débogage d'une variante sur le dimérat du fil, utilisé pour le contrôle du travail sur la lampe LED :
Pour les utilisateurs novices qui recherchent et envoient un tel appareil avec leur propre système, le clip vidéo suivant peut être utile :
Les possibilités d'utilisation d'un dimère dans les chaînes de commande pour travailler sur des sources LED pour l'éclairage élargissent considérablement la circonférence de l'utilisation et des capacités techniques d'un tel dispositif d'éclairage.Tova a été autorisé non seulement à décorer l'espace, à certains égards plus vivant, mais aussi à économiser de l'énergie, ce qui est très important pour le stade actuel de développement, pour notre civilisation.
PredishnaLED Comment choisir des guirlandes LED pour la rue et près de la maisonSuivantNote sur le fabricant pour l'éclairagePréglé sur le modèle sur les culots LED et les feux de corps Gauss
